2
01
11110000000021135M
北京市住房和城乡建设委员会
二级建造师执业资格认定(水利水电工程专业)(初始注册)
11110000000021135M200011710701301
11110000000021135M2000117107013
0
50f01834-5367-454d-8b8f-09d284651d05
a8b62d88-0a77-41b6-8829-3fd63fef6105
2^3
01
市住房城乡建设委
110000000000
北京市住房和城乡建设委员会
法定工作日: 上午08:30 - 12:00、下午12:00 - 17:30; 周六:上午:08:30 - 12:30(需预约);法定节假日不对外服务。;法定工作日: 上午: 09:00 - 12:00; 下午: 12:00 - 17:00; (延时服务时间: 工作日上午08:30 - 09:00; 下午17:00 - 17:30; 周六上午09:00 - 13:00; )...
北京市政务服务中心:北京市丰台区西三环南路1号(六里桥西南角)综合窗口 北京城市副中心政务服务中心:北京市通州区新华东街48号二区(东南角)综合窗口
申报材料齐全,内容填写完整,签章有效,符合《注册建造师管理规定》(建设部令第153号)、《关于对<北京市二级建造师注册实施办法>部分条款修改的通知》(京建科教〔2009〕508号)等文件中的相关要求。申请人在北京市住房和城乡建设领域人员资格管理信息系统个人端中提交申请后,企业在北京市住房和城乡建设领域 人员资格管理信息系统企业端确认并上报信息(系统位置:北京市住房和城乡建设委员会门户网站--办事大厅 ,网址:http://zjw.beijing.gov.cn/)。
{"IS_GUIDE":"1","ONLINE_DECLARE_SYSTEM_MODE":"","ITEM_REALITY_USELEVEL":"","SERVICE_OBJCT":"","IS_CONSTRUCTION":"0","CL_SERVICE_TYPE":"","APP_CODE_ID":"","YESNO_CITY_UNICOM":"0^1","CROSS_AREA":"","ISSHOHCENTER":"0","WECHAT_CODE_ID":"","FINANCIAL":"","LITTLEPROGRAM_CODE_NAME":"","CROSS_AREA_ALL":"","CROSS_PROVINCE":"","ALIAS_NAME":"[\"水利水电工程专业\", \"二级建造师执业资格注册\"]","EAR_DISABILITY_GRAD":"","LIB_DISABILITY_GRAD":"","SPEAK_DISABILITY_GRAD":"","REGISTER":"","ONLINE_HANDLING_DEPTH_STANDARD":"05","APPROVAL_TYPE":"2","MIND_DISABILITY_GRAD":"","ACCEPTSERVICE":"01","YWBLX_ID":"df7d953f-e1b7-44e1-ae67-6b77509c7421","ONLINE_DECLARE_SYSTEM_DEPT":"","CONSTRUCTION_EXPANSION":"0","EMPOWER":"0","EXEMPT_MATERIALS":"","LITTLEPROGRAM_CODE_ID":"","EYE_DISABILITY_GRAD":"","ISMONVEINCENTER":"1","DATA_FLAG":"XZXK_NEW","BUSINESS_APPROVAL_DEPT":"北京市住房和城乡建设委员会","POWER_NAME":"建造师执业资格认定","ITEM_ATTRIBUTE":"04^05^11","CROSS_AREA_ATEXT":"","AGE":"","BGSYSTEM_APPROVAL_OTHER":"北京市住房和城乡建设信用服务监管平台-北京市住房和城乡建设领域人员资格管理子系统","WIT_DISABILITY_GRAD":"","WECHAT_CODE_NAME":"","POWER_CODE":"B1402303","DISABILITY_TYPE":"","IS_ENABLE_CERTIFICATE_SHARE":"","POWER_ATTRIBUTE":"1","ONLY_ID":"66caa1be-f9d4-435c-959c-ba87210ce921","YES_NO_OPEN":"1","BGSYSTEM_APPROVAL_NAME":"其他","APP_CODE_NAME":"","HOLDER":"","VERSION":"20241125"}
[{"ID":7874151,"TASKGUID":"50f01834-5367-454d-8b8f-09d284651d05","T_ID":"7c457c71-885e-4298-a940-09378df9e858","P_ID":"","NAME":"是否属于逾期申请初始注册","NODE_LEVEL":1,"NODE_PATH":"/7c457c71-885e-4298-a940-09378df9e858","CHILD_COUNT":2,"ORDER_NUM":1,"SERIAL_NUMBER":"1","CONDITION_ATTR":"01","IS_RADIO":"1","IS_SUPPORT":"1","SUMMARY":"1 是否属于逾期申请初始注册\n\t1.1 是\n\t1.2 否","CD_TIME":"Dec 8, 2025 11:47:19 AM","CD_BATCH":"2025120800014","DISTRIBUTETAG":"all-data^non-investment^11110000000021135M^110000000000^non-construction^11110000000021135M^non-construction_expansion","DATAJSONTEXT":"{\"VERSION\":\"20220810\",\"TREE_TYPE\":\"\",\"CONSULTATION_QA\":\"\"}","parOrder":"","proOrder":"1","newOrderNum":"001","itemGuideConditionRelatedList":[]},{"ID":7874149,"TASKGUID":"50f01834-5367-454d-8b8f-09d284651d05","T_ID":"3981bdc7-53b8-4acc-8203-4b960c335ea7","P_ID":"7c457c71-885e-4298-a940-09378df9e858","NAME":"是","NODE_LEVEL":2,"NODE_PATH":"/7c457c71-885e-4298-a940-09378df9e858/3981bdc7-53b8-4acc-8203-4b960c335ea7","CHILD_COUNT":0,"ORDER_NUM":1,"SERIAL_NUMBER":"1.1","CONDITION_ATTR":"02","IS_RADIO":"","IS_SUPPORT":"","SUMMARY":"","CD_TIME":"Dec 8, 2025 11:47:19 AM","CD_BATCH":"2025120800014","DISTRIBUTETAG":"all-data^non-investment^11110000000021135M^110000000000^non-construction^11110000000021135M^non-construction_expansion","DATAJSONTEXT":"{\"VERSION\":\"20220810\",\"TREE_TYPE\":\"\",\"CONSULTATION_QA\":\"\"}","parOrder":"","proOrder":"","newOrderNum":"001.001","itemGuideConditionRelatedList":[]},{"ID":7874153,"TASKGUID":"50f01834-5367-454d-8b8f-09d284651d05","T_ID":"88bdff46-7c22-4bc8-9aa2-955a2fc7235c","P_ID":"7c457c71-885e-4298-a940-09378df9e858","NAME":"否","NODE_LEVEL":2,"NODE_PATH":"/7c457c71-885e-4298-a940-09378df9e858/88bdff46-7c22-4bc8-9aa2-955a2fc7235c","CHILD_COUNT":0,"ORDER_NUM":2,"SERIAL_NUMBER":"1.2","CONDITION_ATTR":"02","IS_RADIO":"","IS_SUPPORT":"","SUMMARY":"","CD_TIME":"Dec 8, 2025 11:47:19 AM","CD_BATCH":"2025120800014","DISTRIBUTETAG":"all-data^non-investment^11110000000021135M^110000000000^non-construction^11110000000021135M^non-construction_expansion","DATAJSONTEXT":"{\"VERSION\":\"20220810\",\"TREE_TYPE\":\"\",\"CONSULTATION_QA\":\"\"}","parOrder":"","proOrder":"","newOrderNum":"001.002","itemGuideConditionRelatedList":[]},{"ID":7874158,"TASKGUID":"50f01834-5367-454d-8b8f-09d284651d05","T_ID":"f669e0d0-b98d-41fc-ae6d-197f9a8f483c","P_ID":"","NAME":"聘用企业为其缴纳的《社会保险个人权益记录》情形","NODE_LEVEL":1,"NODE_PATH":"/f669e0d0-b98d-41fc-ae6d-197f9a8f483c","CHILD_COUNT":3,"ORDER_NUM":2,"SERIAL_NUMBER":"2","CONDITION_ATTR":"01","IS_RADIO":"1","IS_SUPPORT":"1","SUMMARY":"2 聘用企业为其缴纳的《社会保险个人权益记录》情形\n\t2.1 在北京行政区域内以注册申请单位名义参加社会保险\n\t2.2 在本市或外省市以注册申请单位分支机构名义参加社会保险\n\t2.3 已办理正式退休手续\n\t\t2.3.1 是否已办理正式退休手续\n\t\t\t2.3.1.1 是\n\t\t\t2.3.1.2 否","CD_TIME":"Dec 8, 2025 11:47:19 AM","CD_BATCH":"2025120800014","DISTRIBUTETAG":"all-data^non-investment^11110000000021135M^110000000000^non-construction^11110000000021135M^non-construction_expansion","DATAJSONTEXT":"{\"VERSION\":\"20220810\",\"TREE_TYPE\":\"\",\"CONSULTATION_QA\":\"\"}","parOrder":"","proOrder":"2","newOrderNum":"002","itemGuideConditionRelatedList":[]},{"ID":7874156,"TASKGUID":"50f01834-5367-454d-8b8f-09d284651d05","T_ID":"d37b2a2e-72d8-41ba-9578-35dece911439","P_ID":"f669e0d0-b98d-41fc-ae6d-197f9a8f483c","NAME":"在北京行政区域内以注册申请单位名义参加社会保险","NODE_LEVEL":2,"NODE_PATH":"/f669e0d0-b98d-41fc-ae6d-197f9a8f483c/d37b2a2e-72d8-41ba-9578-35dece911439","CHILD_COUNT":0,"ORDER_NUM":1,"SERIAL_NUMBER":"2.1","CONDITION_ATTR":"02","IS_RADIO":"","IS_SUPPORT":"","SUMMARY":"","CD_TIME":"Dec 8, 2025 11:47:19 AM","CD_BATCH":"2025120800014","DISTRIBUTETAG":"all-data^non-investment^11110000000021135M^110000000000^non-construction^11110000000021135M^non-construction_expansion","DATAJSONTEXT":"{\"VERSION\":\"20220810\",\"TREE_TYPE\":\"\",\"CONSULTATION_QA\":\"\"}","parOrder":"","proOrder":"","newOrderNum":"002.001","itemGuideConditionRelatedList":[]},{"ID":7874152,"TASKGUID":"50f01834-5367-454d-8b8f-09d284651d05","T_ID":"7fe35415-d2a7-4d60-afb7-205b2c236470","P_ID":"f669e0d0-b98d-41fc-ae6d-197f9a8f483c","NAME":"在本市或外省市以注册申请单位分支机构名义参加社会保险","NODE_LEVEL":2,"NODE_PATH":"/f669e0d0-b98d-41fc-ae6d-197f9a8f483c/7fe35415-d2a7-4d60-afb7-205b2c236470","CHILD_COUNT":0,"ORDER_NUM":2,"SERIAL_NUMBER":"2.2","CONDITION_ATTR":"02","IS_RADIO":"","IS_SUPPORT":"","SUMMARY":"","CD_TIME":"Dec 8, 2025 11:47:19 AM","CD_BATCH":"2025120800014","DISTRIBUTETAG":"all-data^non-investment^11110000000021135M^110000000000^non-construction^11110000000021135M^non-construction_expansion","DATAJSONTEXT":"{\"VERSION\":\"20220810\",\"TREE_TYPE\":\"\",\"CONSULTATION_QA\":\"\"}","parOrder":"","proOrder":"","newOrderNum":"002.002","itemGuideConditionRelatedList":[]},{"ID":7874155,"TASKGUID":"50f01834-5367-454d-8b8f-09d284651d05","T_ID":"aa18b5a7-73ec-44d3-8e5e-734fbe2179c2","P_ID":"f669e0d0-b98d-41fc-ae6d-197f9a8f483c","NAME":"已办理正式退休手续","NODE_LEVEL":2,"NODE_PATH":"/f669e0d0-b98d-41fc-ae6d-197f9a8f483c/aa18b5a7-73ec-44d3-8e5e-734fbe2179c2","CHILD_COUNT":1,"ORDER_NUM":3,"SERIAL_NUMBER":"2.3","CONDITION_ATTR":"02","IS_RADIO":"","IS_SUPPORT":"","SUMMARY":"","CD_TIME":"Dec 8, 2025 11:47:19 AM","CD_BATCH":"2025120800014","DISTRIBUTETAG":"all-data^non-investment^11110000000021135M^110000000000^non-construction^11110000000021135M^non-construction_expansion","DATAJSONTEXT":"{\"VERSION\":\"20220810\",\"TREE_TYPE\":\"\",\"CONSULTATION_QA\":\"\"}","parOrder":"","proOrder":"","newOrderNum":"002.003","itemGuideConditionRelatedList":[]},{"ID":7874154,"TASKGUID":"50f01834-5367-454d-8b8f-09d284651d05","T_ID":"a069158b-e33e-47b7-a699-4c664e7f7d83","P_ID":"aa18b5a7-73ec-44d3-8e5e-734fbe2179c2","NAME":"是否已办理正式退休手续","NODE_LEVEL":3,"NODE_PATH":"/f669e0d0-b98d-41fc-ae6d-197f9a8f483c/aa18b5a7-73ec-44d3-8e5e-734fbe2179c2/a069158b-e33e-47b7-a699-4c664e7f7d83","CHILD_COUNT":2,"ORDER_NUM":1,"SERIAL_NUMBER":"2.3.1","CONDITION_ATTR":"01","IS_RADIO":"1","IS_SUPPORT":"1","CD_TIME":"Dec 8, 2025 11:47:19 AM","CD_BATCH":"2025120800014","DISTRIBUTETAG":"all-data^non-investment^11110000000021135M^110000000000^non-construction^11110000000021135M^non-construction_expansion","DATAJSONTEXT":"{\"VERSION\":\"20220810\",\"TREE_TYPE\":\"\",\"CONSULTATION_QA\":\"\"}","parOrder":"2","proOrder":"1","newOrderNum":"002.003.001","itemGuideConditionRelatedList":[]},{"ID":7874157,"TASKGUID":"50f01834-5367-454d-8b8f-09d284651d05","T_ID":"e0c022cc-988f-4d88-8cad-b073559c28dc","P_ID":"a069158b-e33e-47b7-a699-4c664e7f7d83","NAME":"是","NODE_LEVEL":4,"NODE_PATH":"/f669e0d0-b98d-41fc-ae6d-197f9a8f483c/aa18b5a7-73ec-44d3-8e5e-734fbe2179c2/a069158b-e33e-47b7-a699-4c664e7f7d83/e0c022cc-988f-4d88-8cad-b073559c28dc","CHILD_COUNT":0,"ORDER_NUM":1,"SERIAL_NUMBER":"2.3.1.1","CONDITION_ATTR":"02","IS_RADIO":"","IS_SUPPORT":"","CD_TIME":"Dec 8, 2025 11:47:19 AM","CD_BATCH":"2025120800014","DISTRIBUTETAG":"all-data^non-investment^11110000000021135M^110000000000^non-construction^11110000000021135M^non-construction_expansion","DATAJSONTEXT":"{\"VERSION\":\"20220810\",\"TREE_TYPE\":\"\",\"CONSULTATION_QA\":\"\"}","parOrder":"","proOrder":"","newOrderNum":"002.003.001.001","itemGuideConditionRelatedList":[]},{"ID":7874150,"TASKGUID":"50f01834-5367-454d-8b8f-09d284651d05","T_ID":"6927e09e-dfc0-4798-a125-fd2b386b263f","P_ID":"a069158b-e33e-47b7-a699-4c664e7f7d83","NAME":"否","NODE_LEVEL":4,"NODE_PATH":"/f669e0d0-b98d-41fc-ae6d-197f9a8f483c/aa18b5a7-73ec-44d3-8e5e-734fbe2179c2/a069158b-e33e-47b7-a699-4c664e7f7d83/6927e09e-dfc0-4798-a125-fd2b386b263f","CHILD_COUNT":0,"ORDER_NUM":2,"SERIAL_NUMBER":"2.3.1.2","CONDITION_ATTR":"02","IS_RADIO":"","IS_SUPPORT":"","CD_TIME":"Dec 8, 2025 11:47:19 AM","CD_BATCH":"2025120800014","DISTRIBUTETAG":"all-data^non-investment^11110000000021135M^110000000000^non-construction^11110000000021135M^non-construction_expansion","DATAJSONTEXT":"{\"VERSION\":\"20220810\",\"TREE_TYPE\":\"\",\"CONSULTATION_QA\":\"\"}","parOrder":"","proOrder":"","newOrderNum":"002.003.001.002","itemGuideConditionRelatedList":[]}]
2
1
https://bjt.beijing.gov.cn/renzheng/open/login/goUserLogin?client_id=100100000502&redirect_uri=http://120.52.185.14/loginYZT.aspx&response_type=code&scope=user_info&state=

政务服务> 办事指南

二级建造师执业资格认定(水利水电工程专业)(初始注册)

北京市

切换简洁版

  • 承诺件

    办件类型

  • 0

    到现场次数

  • 20工作日

    法定办结时限

  • 15工作日

    承诺办结时限

好差评

5.0

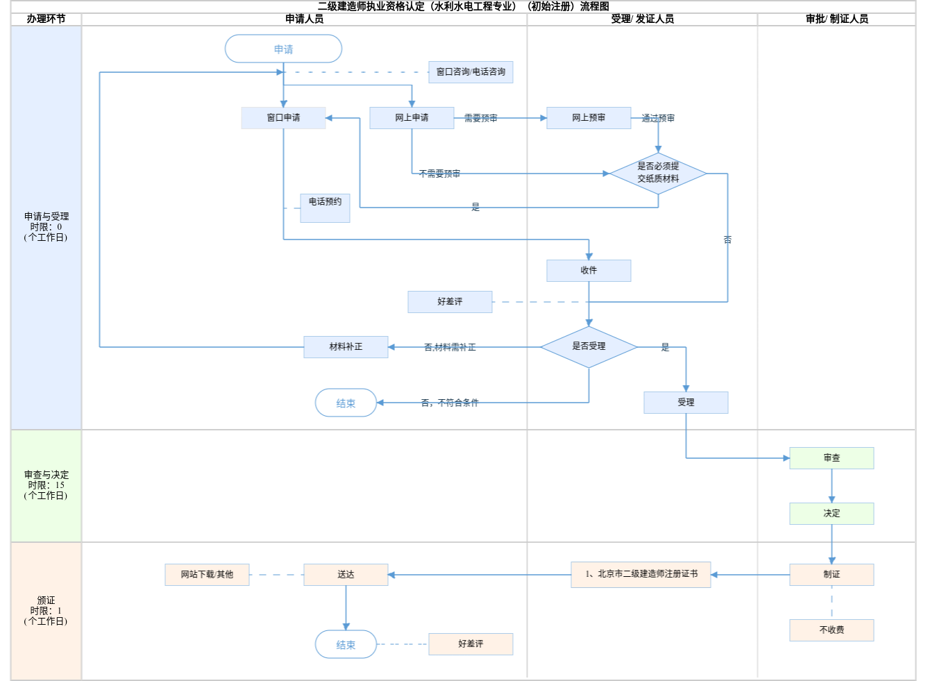
办件承诺办结时限说明:(承诺时限为办理流程中“审查与决定”环节的计时时限)

办件承诺办结时限说明:

(承诺时限为办理流程中“审查与决定”环节的计时时限)

基本信息

实施主体 北京市住房和城乡建设委员会 服务对象
事项类型 行政许可 办理形式
受理条件 申报材料齐全,内容填写完整,签章有效,符合《注册建造师管理规定》(建设部令第153号)、《关于对<北京市二级建造师注册实施办法>部分条款修改的通知》(京建科教〔2009〕508号)等文件中的相关要求。申请人在北京市住房和城乡建设领域人员资格管理信息系统个人端中提交申请后,企业在北京市住房和城乡建设领域 人员资格管理信息系统企业端确认并上报信息(系统位置:北京市住房和城乡建设委员会门户网站--办事大厅 ,网址:http://zjw.beijing.gov.cn/)。
办理时间 法定工作日: 上午08:30 - 12:00、下午12:00 - 17:30; 周六:上午:08:30 - 12:30(需预约);法定节假日不对外服务。;法定工作日: 上午: 09:00 - 12:00; 下午: 12:00 - 17:00; (延时服务时间: 工作日上午08:30 - 09:00; 下午17:00 - 17:30; 周六上午09:00 - 13:00; )... 查看详情
办理地点 北京市政务服务中心:北京市丰台区西三环南路1号(六里桥西南角)综合窗口 北京城市副中心政务服务中心:北京市通州区新华东街48号二区(东南角)综合窗口 查看详情
咨询方式

咨询电话:

北京市住房和城乡建设委员会:(010)55598091;(010)89150138【展开】

咨询窗口地址:

北京市政务服务中心:北京市丰台区西三环南路1号(六里桥西南角)综合窗口;北京城市副中心政务服务中心:北京市通州区新华东街48号二区(东南角)综合窗口;由企业工商注册所在地区住建委负责受理的事项,办理时间、地点及咨询方式详见各区住建委办事指南。【展开】

投诉监督方式
基本编码 000117107013 事项编码 11110000000021135M2000117107013
业务办理项编码 11110000000021135M200011710701301 进驻大厅类型
权力来源 法定本级行使 网上支付
所属机构 北京市住房和城乡建设委员会 委托部门
联办机构 实施主体性质 法定机关
办理进程查询途径
行使层级 市级 运行系统 市级自建(垂管)
物流快递 办理方式 自办件
预约办理 数量限制
中介服务 权限划分
通办范围 特殊程序
行使内容 区级受理初审、市级审批
显示更多

请选择情形:

提示:通过情形选择可引导出您办理该事项所需的材料,若要查看全部材料,请点击"查看全部材料"

查看全部材料 情形引导

收起
我选好了重选条件

序号 材料名称 材料来源 材料
必要性
数量要求 介质要求 表格及样例
下载
受理标准 提供材料
依据
其他要求
申请材料总要求1、材料真实有效,申请表统一使用A4纸。除申请表外,其他材料均需上传正本电子扫描件,扫描件应按1:1比例、正立视角上传。 申请表中,申请人签字、企业加盖公章,公章与企业信息一致。 2、《社会保险个人权益记录》要求: ①已在申请单位缴纳社会保险的,申请人的社保信息会经人力资源和社会保障部门系统数据比对,数据比对通过的,可不用提交《社会保险个人权益记录》,比对未通过的,须提交《社会保险个人权益记录》; ②已在申请单位本市或外省市分支机构缴纳社会保险的,须提交该单位分支机构的《营业执照》和《社会保险个人权益记录》; ③根据目前社会保险缴纳数据共享获取规则,每月12日24:00前上报区或市住建委审核的,应提交申请人在申请单位已缴纳申请之日上上个月社会保险的记录; 每月13日0:00后上报区或市住建委审核的,应提交申请人在申请单位已缴纳申请之日上个月社会保险的记录。 ④《社会保险个人权益记录》应明确体现缴纳保险单位名称、参保人员姓名、社会保障号码、险种、缴费期限等内容,出具日期应与上报区或市住建委审核日期同年同月。 ⑤《社会保险个人权益记录》中缴纳保险单位为注册申请单位的母公司、子公司或人力资源服务机构等其他单位的《社会保险个人权益记录》均不予认可。 3、中国人民解放军军官、中国人民武装警察警官以自主择业方式转业的,应按照《印发<关于自主择业的军队转业干部安置管理若干问题的意见>的通知》(〔2001〕国转联8号)文件规定,由注册单位为其正常缴纳社会保险。
序号 材料名称 材料来源 材料
必要性
数量要求 介质要求 表格及样例
下载
受理标准 提供材料
依据
其他要求
申请材料总要求1、材料真实有效,申请表统一使用A4纸。除申请表外,其他材料均需上传正本电子扫描件,扫描件应按1:1比例、正立视角上传。 申请表中,申请人签字、企业加盖公章,公章与企业信息一致。 2、《社会保险个人权益记录》要求: ①已在申请单位缴纳社会保险的,申请人的社保信息会经人力资源和社会保障部门系统数据比对,数据比对通过的,可不用提交《社会保险个人权益记录》,比对未通过的,须提交《社会保险个人权益记录》; ②已在申请单位本市或外省市分支机构缴纳社会保险的,须提交该单位分支机构的《营业执照》和《社会保险个人权益记录》; ③根据目前社会保险缴纳数据共享获取规则,每月12日24:00前上报区或市住建委审核的,应提交申请人在申请单位已缴纳申请之日上上个月社会保险的记录; 每月13日0:00后上报区或市住建委审核的,应提交申请人在申请单位已缴纳申请之日上个月社会保险的记录。 ④《社会保险个人权益记录》应明确体现缴纳保险单位名称、参保人员姓名、社会保障号码、险种、缴费期限等内容,出具日期应与上报区或市住建委审核日期同年同月。 ⑤《社会保险个人权益记录》中缴纳保险单位为注册申请单位的母公司、子公司或人力资源服务机构等其他单位的《社会保险个人权益记录》均不予认可。 3、中国人民解放军军官、中国人民武装警察警官以自主择业方式转业的,应按照《印发<关于自主择业的军队转业干部安置管理若干问题的意见>的通知》(〔2001〕国转联8号)文件规定,由注册单位为其正常缴纳社会保险。
显示更多

指南分享