2
01
11110000000021135M
北京市住房和城乡建设委员会
二级建造师执业资格认定(水利水电工程专业)(注销注册)
11110000000021135M200011710701304
11110000000021135M2000117107013
0
5a1b531f-0894-4be3-a96f-b2c6d5ff06e1
a8b62d88-0a77-41b6-8829-3fd63fef6105
2^3
01
市住房城乡建设委
110000000000
北京市住房和城乡建设委员会
北京市政务服务中心:法定工作日: 上午: 09:00 - 12:00; 下午: 13:30 - 17:00; (延时服务时间: 工作日上午08:30 - 09:00; 下午17:00 - 17:30; 周六上午09:00 - 13:00; );北京城市副中心政务服务中心:法定工作日: 上午: 09:00 - 12:00; 下午: 12:00 - 17:00; (延时服务时间: 工作日上午08:30 - 09:00; 下午17:00 - 17:30; 周六上午09:00 - 13:00; )
北京市政务服务中心:北京市丰台区西三环南路1号(六里桥西南角)综合窗口 北京城市副中心政务服务中心:北京市通州区新华东街48号二区(东南角)综合窗口
申报材料齐全,内容填写完整,签章有效,符合《注册建造师管理规定》(建设部令第153号)、《关于对<北京市二级建造师注册实施办法>部分条款修改的通知》(京建科教〔2009〕508号)中的相关要求。申请人在北京市住房和城乡建设领域 人员资格管理信息系统个人端中提交申请后,企业在北京市住房和城乡建设领域 人员资格管理信息系统企业端确认并上报信息(系统位置:北京市住房和城乡建设委员会门户网站--办事大厅 ,网址:http://zjw.beijing.gov.cn/)。无法提供电子证书的,可上传注销原因情况说明(申请人签字、企业公章)。
{"IS_GUIDE":"1","ONLINE_DECLARE_SYSTEM_MODE":"","ITEM_REALITY_USELEVEL":"","SERVICE_OBJCT":"","IS_CONSTRUCTION":"0","CL_SERVICE_TYPE":"","APP_CODE_ID":"","YESNO_CITY_UNICOM":"0^1","CROSS_AREA":"","ISSHOHCENTER":"0","WECHAT_CODE_ID":"","FINANCIAL":"","LITTLEPROGRAM_CODE_NAME":"","CROSS_AREA_ALL":"","CROSS_PROVINCE":"","ALIAS_NAME":"[\"水利水电工程专业\", \"二级建造师执业资格注销\"]","EAR_DISABILITY_GRAD":"","LIB_DISABILITY_GRAD":"","SPEAK_DISABILITY_GRAD":"","REGISTER":"","ONLINE_HANDLING_DEPTH_STANDARD":"05","APPROVAL_TYPE":"2","MIND_DISABILITY_GRAD":"","ACCEPTSERVICE":"01","YWBLX_ID":"53528e05-b7e1-4b80-9969-388af1052aea","ONLINE_DECLARE_SYSTEM_DEPT":"","CONSTRUCTION_EXPANSION":"0","EMPOWER":"0","EXEMPT_MATERIALS":"","LITTLEPROGRAM_CODE_ID":"","EYE_DISABILITY_GRAD":"","ISMONVEINCENTER":"1","DATA_FLAG":"XZXK_NEW","BUSINESS_APPROVAL_DEPT":"北京市住房和城乡建设委员会","POWER_NAME":"建造师执业资格认定","ITEM_ATTRIBUTE":"04^05^11","CROSS_AREA_ATEXT":"","AGE":"","BGSYSTEM_APPROVAL_OTHER":"北京市住房和城乡建设信用服务监管平台-北京市住房和城乡建设领域人员资格管理子系统","WIT_DISABILITY_GRAD":"","WECHAT_CODE_NAME":"","POWER_CODE":"B1402303","DISABILITY_TYPE":"","IS_ENABLE_CERTIFICATE_SHARE":"","POWER_ATTRIBUTE":"1","ONLY_ID":"6b8364f6-41a9-4f9d-bd8f-d5a6f8f03314","YES_NO_OPEN":"1","BGSYSTEM_APPROVAL_NAME":"其他","APP_CODE_NAME":"","HOLDER":"","VERSION":"20240415"}
[{"ID":7111585,"TASKGUID":"5a1b531f-0894-4be3-a96f-b2c6d5ff06e1","T_ID":"9b861ed0-cc1c-45da-8d75-bf29d2431067","P_ID":"","NAME":"是否是因劳动合同纠纷申请强制注销注册的","NODE_LEVEL":1,"NODE_PATH":"/9b861ed0-cc1c-45da-8d75-bf29d2431067","CHILD_COUNT":2,"ORDER_NUM":1,"SERIAL_NUMBER":"1","CONDITION_ATTR":"01","IS_RADIO":"1","IS_SUPPORT":"1","SUMMARY":"1 是否是因劳动合同纠纷申请强制注销注册的\n\t1.1 是\n\t1.2 否","CD_TIME":"Aug 12, 2025 12:40:56 PM","CD_BATCH":"2025081200013","DISTRIBUTETAG":"all-data^non-investment^11110000000021135M^110000000000^non-construction^11110000000021135M","DATAJSONTEXT":"{\"VERSION\":\"20220810\",\"TREE_TYPE\":\"\",\"CONSULTATION_QA\":\"\"}","parOrder":"","proOrder":"1","newOrderNum":"001","itemGuideConditionRelatedList":[]},{"ID":7111584,"TASKGUID":"5a1b531f-0894-4be3-a96f-b2c6d5ff06e1","T_ID":"45da3588-b056-406a-a789-14e906468243","P_ID":"9b861ed0-cc1c-45da-8d75-bf29d2431067","NAME":"是","NODE_LEVEL":2,"NODE_PATH":"/9b861ed0-cc1c-45da-8d75-bf29d2431067/45da3588-b056-406a-a789-14e906468243","CHILD_COUNT":0,"ORDER_NUM":1,"SERIAL_NUMBER":"1.1","CONDITION_ATTR":"02","IS_RADIO":"","IS_SUPPORT":"","SUMMARY":"","CD_TIME":"Aug 12, 2025 12:40:56 PM","CD_BATCH":"2025081200013","DISTRIBUTETAG":"all-data^non-investment^11110000000021135M^110000000000^non-construction^11110000000021135M","DATAJSONTEXT":"{\"VERSION\":\"20220810\",\"TREE_TYPE\":\"\",\"CONSULTATION_QA\":\"\"}","parOrder":"","proOrder":"","newOrderNum":"001.001","itemGuideConditionRelatedList":[]},{"ID":7111583,"TASKGUID":"5a1b531f-0894-4be3-a96f-b2c6d5ff06e1","T_ID":"00fb1b36-ba5a-4771-9aad-31c9360f2a5b","P_ID":"9b861ed0-cc1c-45da-8d75-bf29d2431067","NAME":"否","NODE_LEVEL":2,"NODE_PATH":"/9b861ed0-cc1c-45da-8d75-bf29d2431067/00fb1b36-ba5a-4771-9aad-31c9360f2a5b","CHILD_COUNT":0,"ORDER_NUM":2,"SERIAL_NUMBER":"1.2","CONDITION_ATTR":"02","IS_RADIO":"","IS_SUPPORT":"","SUMMARY":"","CD_TIME":"Aug 12, 2025 12:40:56 PM","CD_BATCH":"2025081200013","DISTRIBUTETAG":"all-data^non-investment^11110000000021135M^110000000000^non-construction^11110000000021135M","DATAJSONTEXT":"{\"VERSION\":\"20220810\",\"TREE_TYPE\":\"\",\"CONSULTATION_QA\":\"\"}","parOrder":"","proOrder":"","newOrderNum":"001.002","itemGuideConditionRelatedList":[]}]
2
1
https://bjt.beijing.gov.cn/renzheng/open/login/goUserLogin?client_id=100100000502&redirect_uri=http://120.52.185.14/loginYZT.aspx&response_type=code&scope=user_info&state=

政务服务> 办事指南

二级建造师执业资格认定(水利水电工程专业)(注销注册)

北京市

切换简洁版

  • 承诺件

    办件类型

  • 0

    到现场次数

  • 10工作日

    法定办结时限

  • 10工作日

    承诺办结时限

好差评

5.0

办件承诺办结时限说明:(承诺时限为办理流程中“审查与决定”环节的计时时限)

办件承诺办结时限说明:

(承诺时限为办理流程中“审查与决定”环节的计时时限)

基本信息

实施主体 北京市住房和城乡建设委员会 服务对象 自然人
事项类型 行政许可 办理形式 窗口办理、网上办理
受理条件 申报材料齐全,内容填写完整,签章有效,符合《注册建造师管理规定》(建设部令第153号)、《关于对<北京市二级建造师注册实施办法>部分条款修改的通知》(京建科教〔2009〕508号)中的相关要求。申请人在北京市住房和城乡建设领域 人员资格管理信息系统个人端中提交申请后,企业在北京市住房和城乡建设领域 人员资格管理信息系统企业端确认并上报信息(系统位置:北京市住房和城乡建设委员会门户网站--办事大厅 ,网址:http://zjw.beijing.gov.cn/)。无法提供电子证书的,可上传注销原因情况说明(申请人签字、企业公章)。
办理时间 北京市政务服务中心:法定工作日: 上午: 09:00 - 12:00; 下午: 13:30 - 17:00; (延时服务时间: 工作日上午08:30 - 09:00; 下午17:00 - 17:30; 周六上午09:00 - 13:00; );北京城市副中心政务服务中心:法定工作日: 上午: 09:00 - 12:00; 下午: 12:00 - 17:00; (延时服务时间: 工作日上午08:30 - 09:00; 下午17:00 - 17:30; 周六上午09:00 - 13:00; ) 查看详情
办理地点 北京市政务服务中心:北京市丰台区西三环南路1号(六里桥西南角)综合窗口 北京城市副中心政务服务中心:北京市通州区新华东街48号二区(东南角)综合窗口 查看详情
咨询方式

咨询电话:

北京市住房和城乡建设委员会:(010)55598091;(010)89150138【展开】

咨询窗口地址:

北京市政务服务中心:北京市丰台区西三环南路1号(六里桥西南角)综合窗口;北京城市副中心政务服务中心:北京市通州区新华东街48号二区(东南角)综合窗口;由企业工商注册所在地区住建委负责受理的事项,办理时间、地点及咨询方式详见各区住建委办事指南。【展开】

投诉监督方式

投诉监督电话:

(010)12345【展开】

基本编码 000117107013 事项编码 11110000000021135M2000117107013
业务办理项编码 11110000000021135M200011710701304 进驻大厅类型 政务服务中心
权力来源 法定本级行使 网上支付
所属机构 北京市住房和城乡建设委员会 委托部门
联办机构 实施主体性质 法定机关
办理进程查询途径 网上查询:北京市住房和城乡建设领域人员资格管理信息系统 (http://zjw.beijing.gov.cn/)
行使层级 市级 运行系统 市级自建(垂管)
物流快递 办理方式 自办件
预约办理 数量限制
中介服务 权限划分 区级初审、市级终审
通办范围 特别程序
行使内容 区级受理初审、市级审批
显示更多

请选择情形:

提示:通过情形选择可引导出您办理该事项所需的材料,若要查看全部材料,请点击"查看全部材料"

查看全部材料 情形引导

收起
我选好了重选条件

序号 材料名称 材料来源 材料
必要性
数量要求 介质要求 表格及样例
下载
受理标准 提供材料
依据
其他要求
申请材料总要求1、申请表统一使用A4纸。除申请表外,其他材料均需上传正本电子扫描件,扫描件应按1:1比例、正立视角上传。 申请表中,申请人签字、企业法定代表人签字、日期、企业加盖公章齐全,公章与企业信息一致。 2、上传资料中凡盖有企业印章的,印章样式均需盖企业公章(合同专用章、人事部、人力资源印章等样式不符合要求)。 3、登陆北京市住房和城乡建设领域人员资格管理信息系统,网上申报办理。 4、提示:因另一方不配合办理注销,需要申请办理二级建造师强制注销的,需要提供纸质资料到北京市政务服务中心(西三环六里桥西南角)现场办理业务申请。纸质资料根据材料信息中的要求提供。
序号 材料名称 材料来源 材料
必要性
数量要求 介质要求 表格及样例
下载
受理标准 提供材料
依据
其他要求
一、因劳动关系解除,正常办理二级建造师注销注册
(一)北京市二级建造师注销注册申请表申请人自备必要原件1份表格类;电子样表下载空表下载1.申请表申请上报时应在系统内填报,上报后打印纸质申请表签字盖章后,将电子扫描件上传至系统; 2.申请表原件,表头带有流水号; 3.申请人签字、企业法定代表人签字、日期、企业加盖公章齐全,公章与企业信息一致; 4.申请表统一使用A4纸打印,电子扫描件与原件一致,内容要求完整、清晰。【展开】《注册建造师管理规定》【展开】注销申请表需在北京市住房和城乡建设领域人员资格管理信息系统中填写并导出,申请人签字、企业盖公章后上传【展开】
解除劳动合同(关系)协议书申请人自备必要原件1份文本类;电子样例下载1.解聘协议书须明确说明劳务双方解除劳动关系,双方签字盖章(企业公章),注明解聘日期 2.扫描件须与原件一致【展开】《注册建造师管理规定》【展开】【展开】
二、因劳动合同纠纷申请强制注销注册的
(一)二级建造师强制注销申请申请人自备必要原件1份文本类;纸质样例下载申请人自行写明申请办理二级建造师强制注销及申请的原由。企业申请的,需法人签字企业盖公章;注册二级建造师本人申请的,需本人签字【展开】《注册建造师管理规定》【展开】持有纸质材料到北京市政务服务中心现场提交【展开】
(二)解除劳动合同(关系)协议书申请人自备必要原件1份文本类;纸质样例下载1.解聘协议书须明确说明劳务双方解除劳动关系,双方签字盖章(企业公章),注明解聘日期 2.扫描件须与原件一致 3.原件内容真实有效【展开】《注册建造师管理规定》【展开】持有纸质材料到北京市政务服务中心现场提交【展开】
劳动人事争议仲裁裁决书申请人自备必要原件1份文本类;纸质样例下载1.劳动仲裁结果须明确说明仲裁劳务双方解除劳动关系,注明仲裁日期 2.扫描件须与原件一致,全部内容扫描上传【展开】《注册建造师管理规定》【展开】持有纸质材料到北京市政务服务中心现场提交【展开】
司法判决书政府部门核发来源说明>必要原件1份文本类;纸质样例下载1.判决结果须明确说明劳务双方解除劳动关系,注明判决日期 2.扫描件须与原件一致,全部内容扫描上传【展开】《注册建造师管理规定》【展开】持有纸质材料到北京市政务服务中心现场提交【展开】
三、因二级建造师注册证书过期且未办理延续注册,办理二级建造师注销注册
(一)北京市二级建造师注销注册申请表申请人自备必要原件1份表格类;电子样表下载空表下载1.申请表申请上报时应在系统内填报,上报后打印纸质申请表签字盖章后,将电子扫描件上传至系统; 2.申请表原件,表头带有流水号; 3.申请人签字、企业法定代表人签字、日期、企业加盖公章齐全,公章与企业信息一致; 4.申请表统一使用A4纸打印,电子扫描件与原件一致,内容要求完整、清晰。【展开】《注册建造师管理规定》【展开】注销申请表需在北京市住房和城乡建设领域人员资格管理信息系统中填写并导出,申请人签字、企业盖公章后上传【展开】
(二)北京市二级建造师注册证书政府部门核发来源说明>必要原件1份结果文书类;电子样例下载在北京市住建委官方网站--办事大厅--个人登录--北京市住房和城乡建设领域人员资格管理信息系统(268)下载二级建造师电子注册证书,并上传到注销相关材料中。【展开】《注册建造师管理规定》【展开】【展开】
申请材料总要求1、申请表统一使用A4纸。除申请表外,其他材料均需上传正本电子扫描件,扫描件应按1:1比例、正立视角上传。 申请表中,申请人签字、企业法定代表人签字、日期、企业加盖公章齐全,公章与企业信息一致。 2、上传资料中凡盖有企业印章的,印章样式均需盖企业公章(合同专用章、人事部、人力资源印章等样式不符合要求)。 3、登陆北京市住房和城乡建设领域人员资格管理信息系统,网上申报办理。 4、提示:因另一方不配合办理注销,需要申请办理二级建造师强制注销的,需要提供纸质资料到北京市政务服务中心(西三环六里桥西南角)现场办理业务申请。纸质资料根据材料信息中的要求提供。
显示更多

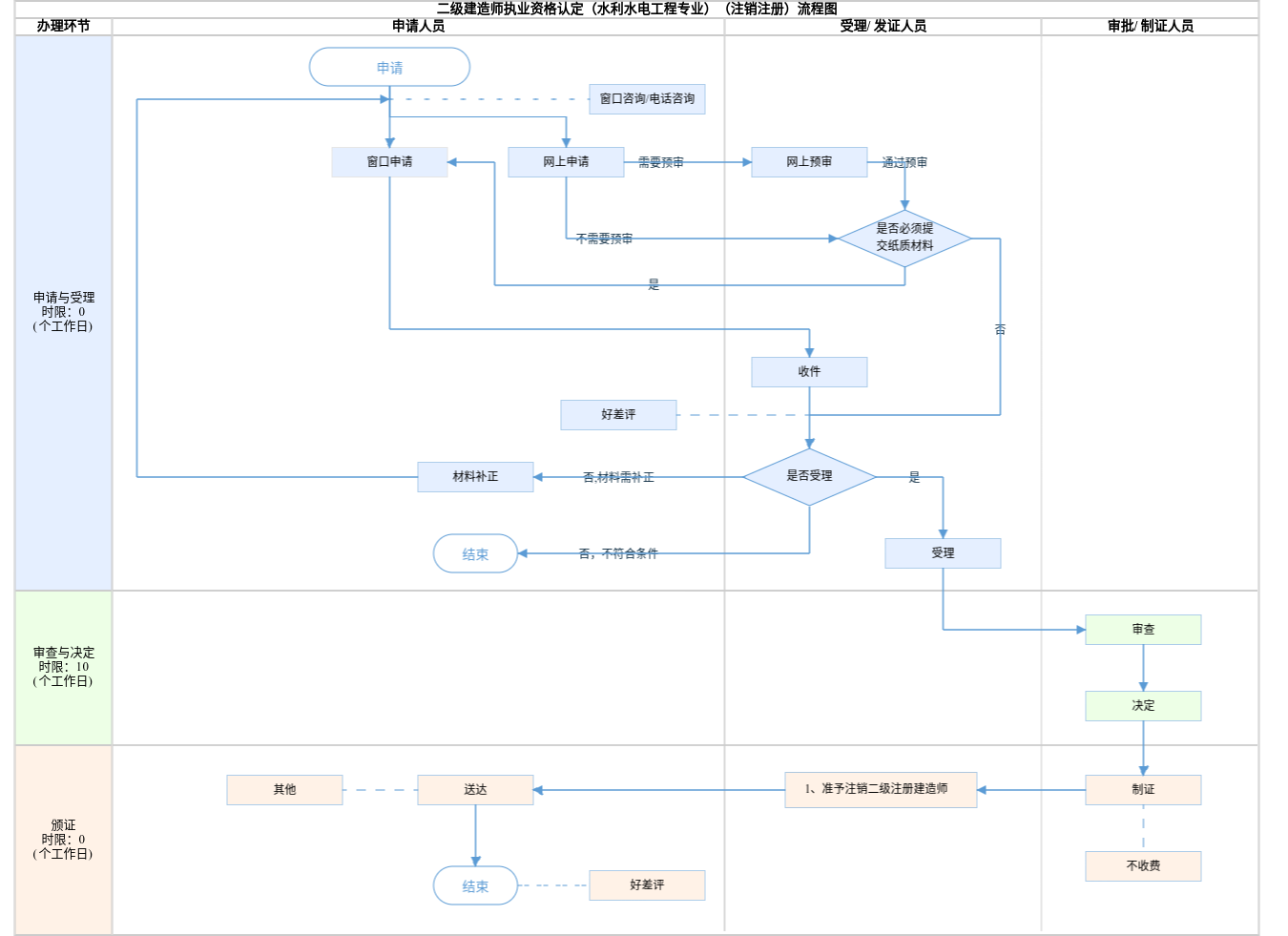
查看流程图

  • 申请与受理1

    办理步骤办理时限办理人员办理结果
    受理5个工作日审核人员受理结果

    审查标准

    申报材料齐全,内容填写完整,签章有效,申请人条件是否符合《北京市二级建造师注册实施办法》(京建科教〔2009〕508号)的注册要求。【展开】
  • 审查与决定2

    办理步骤办理时限办理人员办理结果
    决定10个工作日审核人员符合注册要求的,做出准予许可决定;否则,做出不予许可决定。

    审查标准

    (一)经考核认定或考试合格取得资格证书;
    (二)受聘于一个建设工程勘察、设计、施工、监理、招标代理、造价咨询等单位;
    (三)达到继续教育要求;
    (四)没有《注册建造师管理规定》第十五条所列情形:(1)不具有完全民事行为能力的;(2)申请在两个或者两个以上单位注册的;(3)未达到注册建造师继续教育要求的;(4)受到刑事处罚,刑事处罚尚未执行完毕的;(5)因执业活动受到刑事处罚,自刑事处罚执行完毕之日起至申请注册之日止不满5年的;(6)因前项规定以外的原因受到刑事处罚,自处罚决定之日起至申请注册之日止不满3年的;(7)被吊销注册证书,自处罚决定之日起至申请注册之日止不满2年的;(8)在申请注册之日前3年内担任项目经理期间,所负责项目发生过重大质量和安全事故的;(9)申请人的聘用单位不符合注册单位要求的;(10)年龄超过65周岁的。^
    【展开】
  • 颁证与送达3

    办理步骤办理时限办理人员结果名称
    发证0个工作日系统生成

    1、准予注销二级注册建造师

    送达方式
    其他:网站查询:http://zjw.beijing.gov.cn/

准予注销二级注册建造师
结果名称准予注销二级注册建造师
结果文书类型其他
结果样本准予注销注册文书样本.png
有效时间无时限

【部门规章】注册建造师管理规定
制定机关中华人民共和国建设部
依据名称注册建造师管理规定
发布号令(文号)中华人民共和国建设部令第153号
法条(具体规定)内容取得二级建造师资格证书的人员申请注册,由省、自治区、直辖市人民政府建设主管部门负责受理和审批,具体审批程序由省、自治区、直辖市人民政府建设主管部门依法确定。【展开】
【法律】中华人民共和国建筑法
制定机关全国人民代表大会常务委员会
依据名称中华人民共和国建筑法
发布号令(文号)1997年11月1日第八届全国人民代表大会常务委员会第二十八次会议通过 根据2019年4月23日第十三届全国人民代表大会常务委员会第十次会议《关于修改〈中华人民共和国建筑法〉等八部法律的决定》第二次修正
法条(具体规定)内容从事建筑活动的专业技术人员,应当依法取得相应的执业资格证书,并在执业资格证书许可的范围内从事建筑活动。【展开】
【规范性文件】人力资源社会保障部关于公布《国家职业资格目录(2021年版)》的公告
制定机关中华人民共和国人力资源和社会保障部
依据名称人力资源社会保障部关于公布《国家职业资格目录(2021年版)》的公告
发布号令(文号)人社部发〔2017〕68号,2021年11月23日修订
法条(具体规定)内容14建造师【展开】

是否收费:

1、网上申报后,还用打电话与初审部门沟通上报情况吗?
网上申报后,不用打电话与初审部门联系,初审部门会看到网上已提交的有关资料。

指南分享

党政机关

移动版

主办:北京市人民政府办公厅

承办:北京市政务服务和数据管理局

版权所有:北京市人民政府网站 京ICP备05060933号

政府网站标识码:1100000088 京公网安备 11010502039640 京ICP备05060933号

运行管理:首都之窗运行管理中心

请选择您的办理区域:

北京市

请选择需要办理的事项: